Schaltplan Vanguard

Zeichnung für Novotrac Rasentraktor NOVOTRAC 11 Classic mit der Geräte-Artikelnr. 139-5270 ab Baujahr 1989:

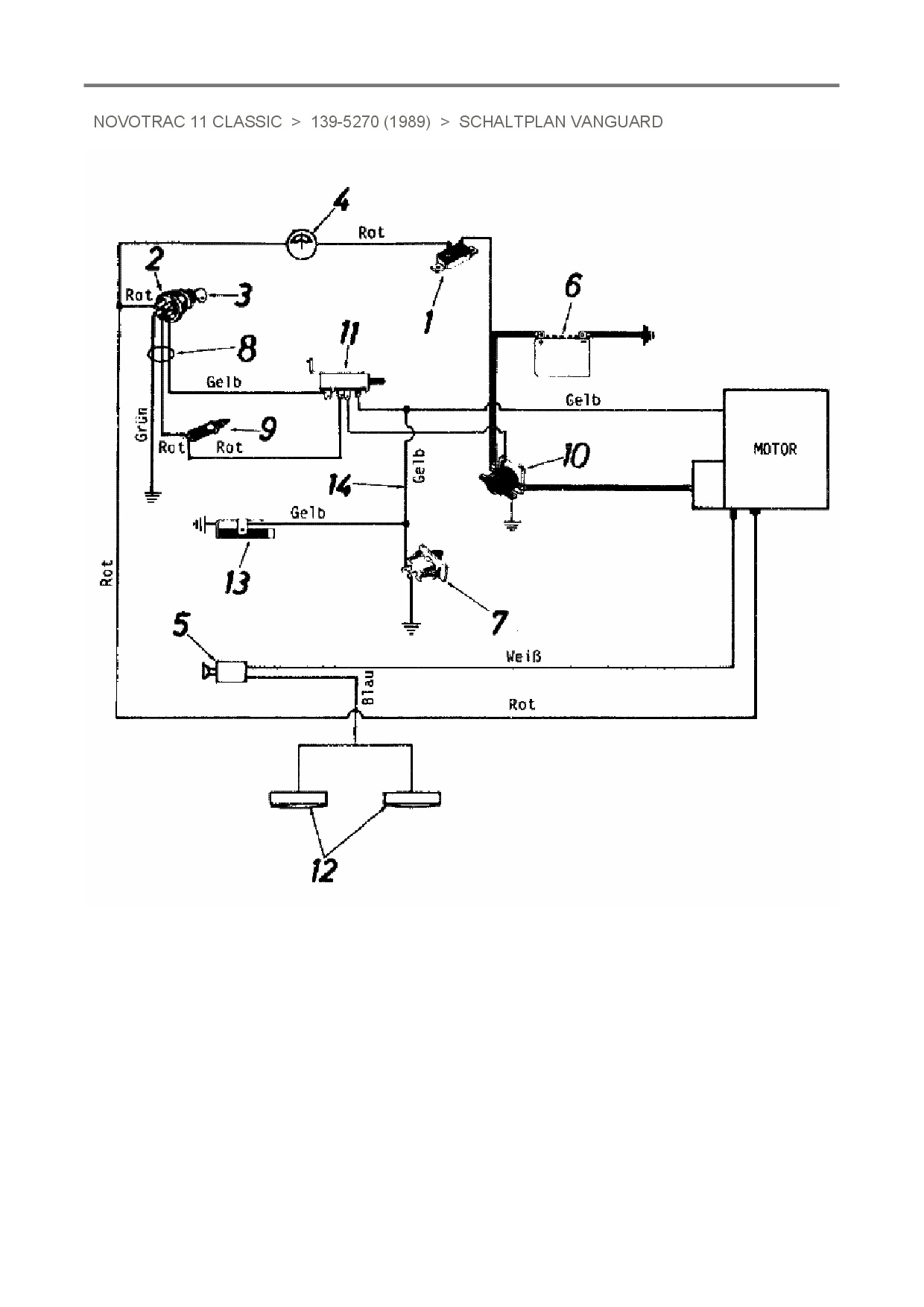
Zeichnung Schaltplan Vanguard

Die Ersatzteil-Zeichnung für Rasentraktor Novotrac NOVOTRAC 11 Classic als Download:
Download Ersatzteil-Zeichnung Novotrac NOVOTRAC 11 Classic Zeichnung Schaltplan Vanguard (PDF-Format)
Download Ersatzteil-Zeichnung Novotrac NOVOTRAC 11 Classic Zeichnung Schaltplan Vanguard (JPG-Format)

Sollten Sie Fragen zu einem Ersatzteil haben, können Sie uns gerne eine E-Mail (mit einem Foto vom Typenschild Ihres Gerätes) schreiben oder eine Ersatzteilanfrage stellen.

Ersatzteile für Rasentraktor Novotrac NOVOTRAC 11 Classic aus der Zeichnung Schaltplan Vanguard:
Artikel 1 - 4 von 4


Artikel 1 - 4 von 4