Schaltplan Vanguard

Zeichnung für Columbia Rasentraktor 8/760 HA mit der Geräte-Artikelnr. 138-5040 ab Baujahr 1988:

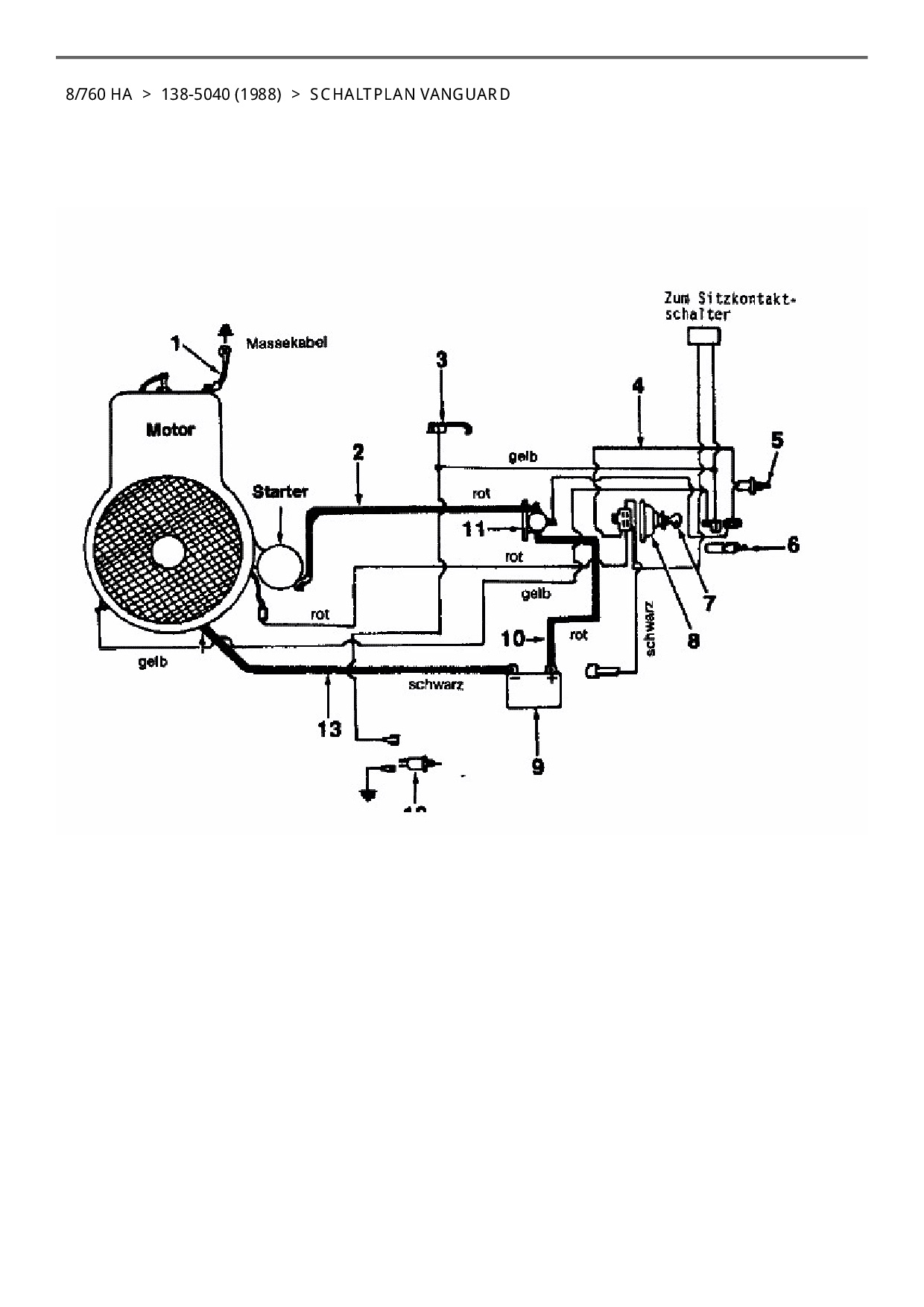
Zeichnung Schaltplan Vanguard

Die Ersatzteil-Zeichnung für Rasentraktor Columbia 8/760 HA als Download:
Download Ersatzteil-Zeichnung Columbia 8/760 HA Zeichnung Schaltplan Vanguard (PDF-Format)
Download Ersatzteil-Zeichnung Columbia 8/760 HA Zeichnung Schaltplan Vanguard (JPG-Format)

Sollten Sie Fragen zu einem Ersatzteil haben, können Sie uns gerne eine E-Mail (mit einem Foto vom Typenschild Ihres Gerätes) schreiben oder eine Ersatzteilanfrage stellen.

Ersatzteile für Rasentraktor Columbia 8/760 HA aus der Zeichnung Schaltplan Vanguard:
Artikel 1 - 5 von 5

32,60 € *
Lieferzeit: 2 - 10 Werktage
8,60 € *
Lieferzeit: 2 - 10 Werktage
23,59 € *
Lieferzeit: 2 - 10 Werktage
83,04 € *
Lieferzeit: 2 - 10 Werktage
29,13 € *
Lieferzeit: 2 - 10 Werktage

Artikel 1 - 5 von 5